电厂热工仪表常见故障分析与处理分享
2023-02-27 科威
炉膛压力高高1开关误报检查结果及原因分析
2022-10-12 科威
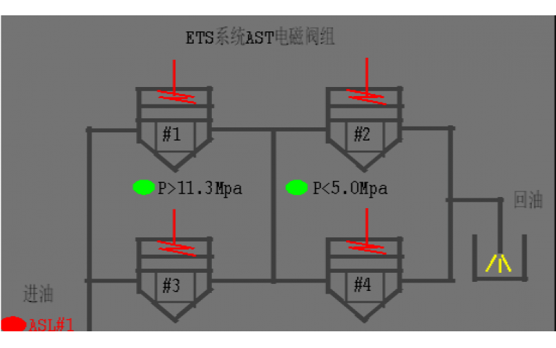
#2机组AST电磁阀试验油压波动分析原因
2022-08-19 科威阀门
什么工况下需要用到KBE-D系列电子压力开关?
2022-07-01 科威自控
KBE系列压力开关的应用与原理知识分享
故障现象: 工艺人员在启用P-1806A泵时 ,由于油压过低无法启动。
2022-05-05 科威自控
故障现象描述: 现场P-1805b泵与其辅助油泵均处于停止运行的状态,但油压开关显示油压正常状态,现场油压力表显示为零。
2022-04-05 科威
故障描述: 蒸汽吹灰管道蒸汽压力正常,开关却总是报警,无法投自动运行吹扫。
2022-04-02 科威